软件版本:VIVADO2017.4
操作系统:WIN10 64bit
硬件平台:适用米联客 ZYNQ系列开发板
米联客(MSXBO)论坛:www.osrc.cn答疑解惑专栏开通,欢迎大家给我提问!!
8.1概述
本章向大家介绍了FFT的原理,然后使用官方给出的代码使用HLS生成了两个FFT的IP,之后在VIVADO中将其封装成了一个可供之后章节使用的IP。本章需要重点掌握的是FFT的原理和熟练的掌握HLS的开发流程。本章参考了以下文献:
http://www.xuebuyuan.com/539160.html
http://blog.csdn.net/sshcx/article/details/1651616
8.2 FFT原理介绍
FFT是离散傅立叶变换的快速算法,可以将一个信号变换到频域。有些信号在时域上是很难看出什么特征的,但是如果变换到频域之后,就很容易看出特征了。这就是很多信号分析采用FFT变换的原因。另外,FFT可以将一个信号的频谱提取出来,这在频谱分析方面也是经常用的。在笔者参与的几个项目中就有几个使用到了FFT,因此在这里准备在HLS上实现这一算法。另外在后面的几个实验中我们都用到了这一算法,因此前面先对它进行讲解,方便大家在接下来的实验中进行使用。
FFT结果的物理意义网上有一大神圈圈对此做了详细的描述,我们在这里摘录如下方便大家理解FFT。
一个模拟信号,经过ADC采样之后,就变成了数字信号。根据采样定理,采样频率要大于信号频率的两倍。采样得到的数字信号,就可以做FFT变换了。N个采样点,经过FFT之后,就可以得到N个点的FFT结果。为了方便进行FFT运算,通常N取2的整数次方。
假设采样频率为Fs,信号频率F,采样点数为N。那么FFT之后结果就是一个为N点的复数。每一个点就对应着一个频率点。这个点的模值,就是该频率值下的幅度特性。具体跟原始信号的幅度有什么关系呢?假设原始信号的峰值为A,那么FFT的结果的每个点(除了第一个点直流分量之外)的模值就是A的N/2倍。而第一个点就是直流分量,它的模值就是直流分量的N倍。而每个点的相位就是在该频率下的信号的相位。第一个点表示直流分量(即0Hz),而最后一个点N的再下一个点(实际上这个点是不存在的,这里是假设的第N+1个点,也可以看做是将第一个点分做两半分,另一半移到最后)则表示采样频率Fs,中间被N-1个点平均分成N等份,每个点的频率依次增加。例如某点n所表示的频率为:Fn=(n-1)*Fs/N。由上面的公式可以看出,Fn所能分辨到频率为为Fs/N,如果采样频率Fs为1024Hz,采样点数为1024点,则可以分辨到1Hz。1024Hz的采样率采样1024点,刚好是1秒,也就是说,采样1秒时间的信号并做FFT,则结果可以分析到1Hz,如果采样2秒时间的信号并做FFT,则结果可以分析到0.5Hz。如果要提高频率分辨力,则必须增加采样点数,也即采样时间。频率分辨率和采样时间是倒数关系。
假设FFT之后某点n用复数a+bi表示,那么这个复数的模就是An=根号a*a+b*b,相位就是Pn=atan2(b,a)。根据以上的结果,就可以计算出n点(n≠1,且n<=N/2)对应的信号的表达式为:An/(N/2)*cos(2*pi*Fn*t+Pn),即2*An/N*cos(2*pi*Fn*t+Pn)。
对于n=1点的信号,是直流分量,幅度即为A1/N。
由于FFT结果的对称性,通常我们只使用前半部分的结果,即小于采样频率一半的结果。
假设我们有一个信号,它含有2V的直流分量,频率为50Hz、相位为-30度、幅度为3V的交流信号,以及一个频率为75Hz、相位为90度、幅度为1.5V的交流信号。用数学表达式就是如下:S=2+3*cos(2*pi*50*t-pi*30/180)+1.5*cos(2*pi*75*t+pi*90/180)
式中cos参数为弧度,所以-30度和90度要分别换算成弧度。我们以256Hz的采样率对这个信号进行采样,总共采样256点。按照我们上面的分析,Fn=(n-1)*Fs/N,我们可以知道,每两个点之间的间距就是1Hz,第n个点的频率就是n-1。我们的信号有3个频率:0Hz、50Hz、75Hz,应该分别在第1个点、第51个点、第76个点上出现峰值,其它各点应该接近0。实际情况如何呢?
我们来看看FFT的结果的模值如图所示。

从图中我们可以看到,在第1点、第51点、和第76点附近有比较大的值。我们分别将这三个点附近的数据拿上来细看:
1点: 512+0i
2点: -2.6195E-14 - 1.4162E-13i
3点: -2.8586E-14 - 1.1898E-13i
50点:-6.2076E-13 - 2.1713E-12i
51点:332.55 - 192i
52点:-1.6707E-12 - 1.5241E-12i
75点:-2.2199E-13 -1.0076E-12i
76点:3.4315E-12 + 192i
77点:-3.0263E-14 +7.5609E-13i
很明显,1点、51点、76点的值都比较大,它附近的点值都很小,可以认为是0,即在那些频率点上的信号幅度为0。接着,我们来计算各点的幅度值。分别计算这三个点的模值,
结果如下:
1点: 512
51点:384
76点:192
按照公式,可以计算出直流分量为:512/N=512/256=2;50Hz信号的幅度为:384/(N/2)=384/(256/2)=3;75Hz信号的幅度为192/(N/2)=192/(256/2)=1.5。可见,从频谱分析出来的幅度是正确的。
然后再来计算相位信息。直流信号没有相位可言,不用管它。先计算50Hz信号的相位,atan2(-192, 332.55)=-0.5236,结果是弧度,换算为角度就是180*(-0.5236)/pi=-30.0001。再计算75Hz信号的相位,atan2(192, 3.4315E-12)=1.5708弧度,换算成角度就是180*1.5708/pi=90.0002。可见,相位也是对的。根据FFT结果以及上面的分析计算,我们就可以写出信号的表达式了,它就是我们开始提供的信号。
总结:假设采样频率为Fs,采样点数为N,做FFT之后,某一点n(n从1开始)表示的频率为:Fn=(n-1)*Fs/N;该点的模值除以N/2就是对应该频率下的信号的幅度(对于直流信号是除以N);该点的相位即是对应该频率下的信号的相位。相位的计算可用函数atan2(b,a)计算。atan2(b,a)是求坐标为(a,b)点的角度值,范围从-pi到pi。要精确到xHz,则需要采样长度为1/x秒的信号,并做FFT。要提高频率分辨率,就需要增加采样点数,这在一些实际的应用中是不现实的,需要在较短的时间内完成分析。解决这个问题的方法有频率细分法,比较简单的方法是采样比较短时间的信号,然后在后面补充一定数量的0,使其长度达到需要的点数,再做FFT,这在一定程度上能够提高频率分辨力。具体的频率细分法可参考相关文献。
8.3 HLS实现
在官方的参考手册ug871-vivado-high-level-synthesis-tutorial.pdf中对FFT有比较详细的介绍,并且官方提供的Example中也有对应的工程方便大家学习,这一节我们主要说一下如何使用TCL语言创建工程,并且进行对应的操作,源码直接使用官方提供的。
Step1:在开始菜单中找到并打开vivado hls 2017.4 command(此处以win10操作系统为例,win7操作系统区别不是很大)。
Step2:一般通过cd 路径即可进入你想进入的文件路径,比如我们想进入存放代码的工作路径,输入cd J:\HLS\fft\tcl。查看红色标注的地方会发现路径没有切换,那么这个问题该怎么解决呢?输入cd/?查看系统给出的解决方案,那么进入盘符,我们通过使用cd /d 工作文件夹路径的命令进行路径切换。



Step3:路径切换以后我们通过vivado_hls -f run_hls.tcl命令对tcl文件进行编译,注意路径及命令格式(所有的文件在我们提供的源程序包中的src文件夹中可以找到):
![]()
Step4:运行命令后,系统就将自动的完成tcl脚本中的设定,运行信息和结果如下所示:


8.4 Vivado模块例化及IP封包
Step1:HLS生成了IP之后,此时还不能直接拿来使用,还需要对其进行一些必要的配置,然后将上一节生成的两个IP封装成一个IP使用。首先我们创建一个名为fft_ifft的工程。
Step2:一直next按照默认设置配置下去,在芯片设置步骤时根据自身芯片类型选择,最后点击Finish完成工程的创建。
Step3:工程创建好以后,我们需要把生成的HLS IP添加进当前的工程项目当中,单击project manager中的project settings。

Step4:选择IP选项,再选择Repository Manager选项,单击加号图标将上一节生成的IP添加到工程当中,最后单击OK。
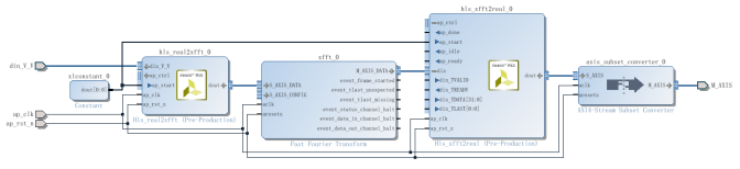
Step5:单击Create Block design,创建一个名为RealFFT的BD文件。


Step7:双击这个IP ,如下图所示配置此IP,然后单击OK。



Step9:添加一个AXI4-Stream Subset Converter。

Step10:为ap_clk,ap_rst_n引出一个端口,如下图所示。


Step12:选中BD文件,右单击选择 Generate Output Products。

Step13:单击Create HDL Wrapper生成顶层文件。

Step14:接下来将其打包成一个IP,单击Tools菜单下的Create and package IP..命令。

Step15:单击Next,直到出现下图界面,按图中的设置方法设置。

Step16:单击next,最后单击Finish。

Step17:在跳出来的页面当中,直接选择Review and Package,然后点击Package IP既完成了IP的封装。
